Вход/Регистрация
Электрика в доме
вернуться

Коршевер Наталья Гавриловна

Шрифт:

Ключевой каскад приводят в рабочее состояние подачей на базу транзистора Т5 отрицательного напряжения 0,2–0,4 Вт, которое снимается с делителя. Делитель составляют из постоянных резисторов сопротивлением 5,1 кОм и 150 Ом, включенных в общую цепь питания (если в качестве резистора R2 в схеме использовать переменное сопротивление, прибор будет более чувствителен). Напряжение питания блокинг-генератора при наладке ключевого каскада должно составлять 7–8 В. Налаживание самого усилителя звуковой частоты производят путем подбора сопротивления резистора R3, от которого зависят режимы работы транзисторов Т2–Т4.

После сборки и наладки всех составляющих и самого прибора в целом можно приступать к определению места повреждения скрытой проводки (проходя по ее трассе). В цепь, трассу, место неисправности которой предстоит определить, подают напряжение; к прибору подсоединяют головные телефоны и включают его питание. Звуковой сигнал, прослушивающийся в телефонах некоторое время после включения и соответствующий тону генератора, свидетельствует о том, что прибор работает нормально.

Далее антенну прибора направляют в сторону предполагаемой трассы скрытой электропроводки: в зависимости от расстояния между проходящим в стене проводом и антенной тон генератора будет усиливаться или ослабевать, что и позволит проследить трассу залегания провода в стене. Исчезновение звукового сигнала в головных телефонах указывает место обрыва проводки (как правило, тон генератора исчезает на расстоянии 5–7 см от места обрыва). На протяжении всего времени обследования электропроводки прибором его корпус должен находиться в постоянном контакте с руками.

Если прибор для определения трассы и места обрыва скрытой проводки несколько усовершенствовать, то с его помощью можно будет определить и место короткого замыкания (той же скрытой проводки). Для этого на вход прибора через разъем Г1 подключают электромагнитный датчик, позволяющий регистрировать магнитное поле проводников с переменным током. Он представляет собой разомкнутый магнитопровод из Ш-образного трансформаторного железа с катушкой из 3000–6000 витков провода ПЭВ-2 диаметром 0,1–0,12 мм; сердечник датчика Ш12 (Ш9, Ш10, Ш14 и т. д.); толщина набора – 12–15 мм. Для подсоединения датчика к прибору используют гибкий экранированный кабель длиной 1,5–2 м, а сам датчик укрепляют на штативе.

Трансформатор Тр1 видоизмененного усовершенствованного прибора наматывают на магнитопровод Ш16 пакетом толщиной 32 мм. Его первичная обмотка (I) в этом случае должна содержать 1560 витков провода ПЭВ-2 диаметром 0,14 мм, а вторичная обмотка (II) – 8 витков провода ПЭВ-2 диаметром 0,8 мм. Кроме того, в цепь первичной обмотки включают конденсатор С1; он необходим для того, чтобы ограничить ток во вторичной цепи при поиске короткого замыкания на коротких участках (5–8 м).

Техника определения места короткого замыкания следующая:

– участок проводки, короткое замыкание на котором предстоит определить, подключают к понижающему трансформатору (рис. 5);

Рис. 5. Понижающий трансформатор (схема).

– в момент приближения разомкнутой стороны магнитопровода к точке короткого замыкания в головных телефонах появляется звуковой сигнал. За местом короткого замыкания магнитное поле проводов отсутствует, и поэтому сигнал исчезает.

Если по каким-либо причинам собрать вышеописанный прибор не представляется возможным, предлагаем схему еще одного прибора для определения трассы скрытой проводки бесконтактным способом – сигнализатора напряжения. В его основу заложен принцип реакции на электрическую составляющую электромагнитного поля. Причем сигнализатор напряжения позволяет определить трассу проводки даже в том случае, если она обесточена.

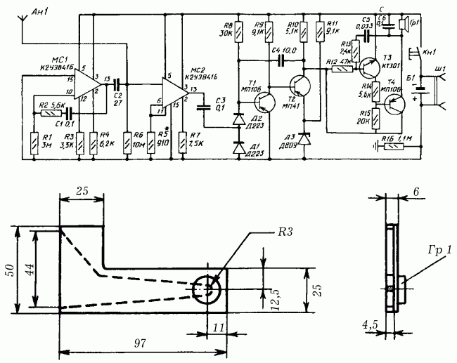
Структура сигнализатора напряжения (рис. 6): антенна – электрометрический усилитель – блок дискриминатора и расширения импульсов – блок звуковой сигнализации – блок контроля исправности прибора.

Рис. 6. Схемы сигнализатора напряжения и камеры акустического резонатора: а – принципиальная схема бесконтактного сигнализатора напряжения; б – конструкция камеры акустического резонатора с прикрепленным к ней капсюлем Гр1.

Питание сигнализатора напряжения осуществляют от аккумулятора напряжением 9 В; потребляемый ток в режиме индикации – 15 мА, при отсутствии сигнала – 5 мА. Масса прибора – 250 г; размеры – 10 x 5 x 3 мм.

В основе электрометрического усилителя использована интегральная микросхема МС2 – повторитель напряжения с полевым транзистором на входе. Его чувствительность зависит от сопротивления R6, при необходимости ее можно регулировать в небольших пределах резистором R5 (при недостаточной чувствительности сопротивление резистора R5 уменьшают, при слишком большой – увеличивают).

Выпрямитель на диодах Д1 и Д2 и одновибратор на транзисторах Т1 и Т2, порог срабатывания которого задан диодом Д3, образуют блок дискриминатора и расширения импульсов.

Блок звуковой сигнализации монтируют по схеме мультивибратора на транзисторах Т3 и Т4. Коллекторная цепь транзистора Т4 включает электромагнитный капсюль Гр1 типа ДЭМШ или ТМ-2А.

Схема несимметричного мультивибратора на интегральной микросхеме МС1 лежит в основе блока контроля исправности. Мультивибратор формирует короткие импульсы, частоту следования которых определяет емкость конденсатора С1. Когда импульсы через конденсатор С2 поступают на антенну Ан1 с частотой около 0,2 Гц, прибор срабатывает и сигнализатор подает одиночный звуковой сигнал длительностью менее 0,1 с; сигнал является свидетельством исправности сигнализатора напряжения.

  • Читать дальше
  • 1
  • 2
  • 3
  • 4
  • 5
  • 6
  • 7
  • 8
  • ...

Ебукер (ebooker) – онлайн-библиотека на русском языке. Книги доступны онлайн, без утомительной регистрации. Огромный выбор и удобный дизайн, позволяющий читать без проблем. Добавляйте сайт в закладки! Все произведения загружаются пользователями: если считаете, что ваши авторские права нарушены – используйте форму обратной связи.

Полезные ссылки

  • Моя полка

Контакты

  • chitat.ebooker@gmail.com

Подпишитесь на рассылку: