Вход/Регистрация
Электрика в доме
вернуться

Коршевер Наталья Гавриловна

Шрифт:

Провода ВЛ допускается вводить через крыши в стальных трубах. Расстояние от проводов ввода до крыши должно быть не менее 2,5 м.

Труба (стойка) изгибается на 180° отверстием вниз, чтобы влага не могла проникнуть внутрь трубы. Иногда для придания стойке большей устойчивости против усилия, создаваемого натянутыми проводами вводного пролета воздушной линии, ее укрепляют оттяжками. В качестве оттяжек используют стальную проволоку диаметром 6–8 мм.

Открытая прокладка проводов по крыше жилого здания недопустима. По наружным стенам допускается прокладка плоских проводов скрытым способом.

Монтаж электросчетчиков и электропроводки к ним

Учет электроэнергии в бытовых условиях осуществляется однофазным электросчетчиком (рис. 49).

Рис. 49. Однофазный электросчетчик: Ф – фазный провод; N – нулевой провод.

Электросчетчики следует устанавливать в местах, легко доступных для осмотра и снятия показаний по расходу электроэнергии. Их устанавливают в сухих помещениях. Температура в помещении, где установлены электросчетчики, зимой и в межсезонье должна быть не ниже 0 °C.

Электросчетчики устанавливают в шкафах, на панелях, щитах, в нишах, на стенах, имеющих жесткую конструкцию. Допускается крепление электросчетчиков на деревянных, пластмассовых, металлических щитках.

Электросчетчики устанавливают с таким расчетом, чтобы расстояние от пола помещения до клеммной коробки электросчетчика составляло от 0,8 до 1,7 м. Иногда можно устанавливать счетчик на высоте 0,4 м от пола. Если имеется опасность механических повреждений электросчетчика или он установлен в доступном для посторонних лиц месте (проход, лестничная клетка и т. п.), то его надо устанавливать в запирающийся шкаф с окошком на уровне циферблата. При этом конструкции и размеры шкафов, ниш, щитков должны быть такими, чтобы обеспечивался удобный доступ к контактным зажимам электросчетчиков и трансформаторов тока и можно было легко их заменить. Электросчетчик устанавливают строго вертикально. Уклон в любую сторону допускается не более 1°. Электросчетчик прикрепляется так, чтобы можно было без труда снять его показания.

В электропроводке к электросчетчику недопустима спайка жил проводов. При монтаже электропроводок, присоединяемых непосредственно к электросчетчику, следует оставлять запас проводов длиной не менее 12 см. Изоляция или оболочка нулевого провода электросети на отрезке не менее 10 см перед счетчиком должна иметь отличительную окраску по сравнению с фазным проводом.

В случае замены электросчетчика, его ремонта или ремонта внутренней электропроводки необходимо предусмотреть возможность отключения электроэнергии. Для этого между самим электросчетчиком и местом ввода устанавливают коммутационный аппарат, предохранитель или рубильник на расстоянии не более 10 м. Должна быть предусмотрена возможность снятия напряжения со всех фаз, присоединенных к электросчетчику.

При установке трехфазного счетчика (например, при наличии станков или оборудования с электродвигателями) необходимо получить разрешение энергоснабжающей организации. Трехфазный счетчик может быть установлен только в дополнение к однофазному, ибо к трехфазному счетчику можно подключить только оборудование, работающее от напряжения 380 В; всю же бытовую технику и освещение, работающие от напряжения 220 В, подключают к однофазному счетчику. Устанавливают трехфазный счетчик и рубильник перед ним (рубильник обязателен) в металлическом шкафу жесткой конструкции.

Подсоединение внутренней проводки к электросчетчикам осуществляют по схеме, указанной на обратной стороне счетчика. Подсоединение выполняют проводами с сечением не менее 4 мм2, если они медные, и не менее 2,5 мм2, если они алюминиевые.

Перед установкой приборы учета и распределения электроэнергии (счетчики, коммутационные аппараты) должны быть проверены и опломбированы органами энергонадзора.

Если требуется несколько присоединений с отдельным учетом электроэнергии, то на панелях электросчетчиков следует сделать надписи с указанием присоединений.

На расстоянии не далее 10 м по длине электропроводки необходимо установить аппарат защиты. Если от электросчетчика отходит несколько линий электропроводки, снабженных аппаратами зашиты, то общего аппарата защиты не требуется.

В многоквартирных домах подсоединение электросчетчиков к вводу электролиний осуществляют по другой схеме. Кабель поступает в вводный ящик; как правило, вводный ящик располагают на лестничной клетке либо в подвале. В ящике же устанавливают предохранители, отвечающие за предупреждение замыкания при перегрузках или авариях на линии.

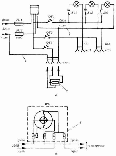
На рис. 50 буквами А, С показаны контактные зажимы электросчетчика, к которым следует присоединять провода ввода, а буквами В, D – зажимы, к которым присоединяются провода, идущие к потребителям электроэнергии.

Рис. 50. Электрическая схема включения электросчетчика в сеть 380/220 В: а – электрическая схема; б – схема однофазного электросчетчика; FU1, FU2 – предохранители плавкие; QF, QF1, QF2, QF3 – выключатели автоматические; SB1– SB3 – выключатели; Wh – электросчетчик; XS1, XS2 – розетки штепсельные; XS3 – розетка штепсельная с заземляющим контактом; 1 – нулевой защитный провод; 2 – нулевой рабочий провод; 3 – корпус электроприбора; 4 – корпус электросчетчика.

  • Читать дальше
  • 1
  • ...
  • 25
  • 26
  • 27
  • 28
  • 29
  • 30
  • 31
  • 32
  • 33
  • 34
  • 35
  • ...

Ебукер (ebooker) – онлайн-библиотека на русском языке. Книги доступны онлайн, без утомительной регистрации. Огромный выбор и удобный дизайн, позволяющий читать без проблем. Добавляйте сайт в закладки! Все произведения загружаются пользователями: если считаете, что ваши авторские права нарушены – используйте форму обратной связи.

Полезные ссылки

  • Моя полка

Контакты

  • chitat.ebooker@gmail.com

Подпишитесь на рассылку: