Вход/Регистрация
Электрика в доме
вернуться

Коршевер Наталья Гавриловна

Шрифт:

Определить на глазок степень нагрева паяльника не всегда удается даже опытному мастеру, не говоря уже о начинающих электротехниках. На помощь может прийти регулятор, позволяющий в широких пределах изменять подводимую к паяльнику мощность (рис. 102).

Рис. 102. Электронная схема регулятора мощности электропаяльника и печатная плата для сборки.

Все детали регулятора мощности монтируются на печатной плате из фольгированного стеклотекстолита. Готовый прибор помещают в корпус подставки паяльника, изготовленный из фанеры. В корпусе необходимо укрепить розетку для подключения паяльника и вывод для подключения устройства к сети. Для удобства работы на крышке этого же корпуса можно закрепить баночки с припоем и флюсом.

К такому регулятору можно подключать паяльники мощностью от 40 до 90 Вт.

Автоматы освещения

Одним из пунктов программы экономии электроэнергии значилась организация рационального освещения в малопосещаемых местах.

На рис. 103 представлена принципиальная схема автомата освещения, сборка и подключение которого к сети раз и навсегда решит вопрос экономии электроэнергии на этом участке.

Рис. 103. Электронная схема автомата освещения.

Особенно удобно это устройство для лестничного освещения в подъездах многоэтажных домов и для наружного освещения во дворах частных домов.

Подобный автомат действует на достаточно простом принципе зарядки и разрядки конденсатора: при нажатии и отпускании кнопки S1 освещение начинает работать, так как на устройство Е1 начинает подаваться питание; конденсатор С2 на этот момент включения разряжен; по мере зарядки конденсатора напряжение на его верхней (по схеме) обкладке увеличивается, а когда достигает критической величины, устройство отключает освещение.

Выключатели освещения желательно оснастить неоновыми лампочками, которые помогут найти выключатель в темноте.

Технические параметры, соблюдение которых обязательно при сборке и подключении к сети автомата освещения, следующие:

– максимальная суммарная мощность лампочек в цепи – не более 2 кВт;

– тринистор V6 должен быть установлен на радиаторе с поверхностью охлаждения около 300 см2;

– диоды V7–V10 устанавливаются на четырех радиаторах площадью по 70 см2 каждый; если же мощность нагрузки не превышает 0,5 кВт, то эти диоды и тринистор можно монтировать без радиаторов.

Собранное устройство необходимо наладить (настроить) на определенное время свечения ламп. Налаживание производится путем подбора резистора R2. Если будет использоваться предложенный на схеме резистор номиналом 2,4 МОм, то длительность горения лампочек после включения будет составлять 2–3 минуты. Если необходимо, чтобы освещение работало более продолжительное время (например, нужно срочно отремонтировать замок на квартирной двери), нежели позволяет резистор, то в схеме следует предусмотреть обычный выключатель.

Устройство помещают в изолирующий корпус и размещают на одном из этажей. Кнопки S1 с неоновыми лампочками устанавливают на каждом этаже. При суммарной мощности ламп в 2 кВт сечение проводов, которыми кнопки выключателей соединяют с устройством, должно быть не менее 1,5–2 мм2.

Терморегулятор

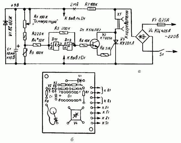
При проявке фотографий, разведении рыбок в аквариуме, выращивании цветов или овощей в теплице достаточно часто приходится сталкиваться с проблемой поддержания постоянной температуры определенной среды (воды или воздуха). В этом может помочь еще один самодельный прибор – электронный терморегулятор (рис. 104).

Рис. 104. Электронный терморегулятор: а – схема; б – расположение деталей на монтажной плате.

Его основой является триггер (цепь из логических элементов D1.1, D1.2 и резисторов R4, R5), на вход которого поступает напряжение с делителя, состоящего из резисторов R1, R2 и R3 (резистор R3 одновременно служит датчиком температуры). Увеличение температуры среды приводит к тому, что сопротивление резистора R3 уменьшается, а следовательно, уменьшается и подаваемое на вход триггера напряжение, от чего последний переключается. При этом на выходе триггера устанавливается напряжение низкого уровня, транзистор V2 и тринистор V3 закрываются, и нагреватель, подключенный к выходу Х1, обесточивается.

При снижении температуры (при ее определенном значении) триггер вновь переключается, на этот раз включая нагреватель.

Значения температуры, при которых происходят переключения триггера, устанавливают с помощью переменного резистора R1; за точность поддержания заданной температуры отвечает сопротивление резистора R4 (чем меньше будет его сопротивление, тем более чутким будет прибор, однако использовать резистор сопротивлением меньше 10 кОм не рекомендуется). На схеме приведены марки элементов для использования терморегулятора при мощности нагревателя 200 Вт. Если же мощность нагревателя около 2 кВт, то используется тринистор марки КУ202М и диоды Д246 (4 штуки). Тринистор и диоды в этом случае устанавливают на радиаторах для теплоотвода.

  • Читать дальше
  • 1
  • ...
  • 71
  • 72
  • 73
  • 74
  • 75
  • 76
  • 77
  • 78
  • 79
  • 80
  • 81
  • ...

Ебукер (ebooker) – онлайн-библиотека на русском языке. Книги доступны онлайн, без утомительной регистрации. Огромный выбор и удобный дизайн, позволяющий читать без проблем. Добавляйте сайт в закладки! Все произведения загружаются пользователями: если считаете, что ваши авторские права нарушены – используйте форму обратной связи.

Полезные ссылки

  • Моя полка

Контакты

  • chitat.ebooker@gmail.com

Подпишитесь на рассылку: